Shoring is a temporary structure used to prevent the collapse of the main under- construction structure. The most commonly shoring support is required during the early stage of construction which is excavation.
SHORING
Shoring is a temporary structure used to
prevent the collapse of the main under- construction structure. The most
commonly shoring support is required during the early stage of construction
which is excavation. It is a momentary support, which is used during the repair
or original construction of buildings and in excavations. It can be utilized
when walls bulge out or cracks due to unequal settlement of foundation and
repairs must be carried out to the cracked wall, when an adjacent structure
needs pulling down when openings must be newly enlarged or made into a wall.
Its support requirement depends on the types of soil and when an excavation
depth is at least 1.20-meter difference in levels from ground level.
TYPES OF SHORING
Each shoring system has its own function to
perform and is based upon the principles of a perfectly symmetrical situation.
The types of shoring as discussed below:

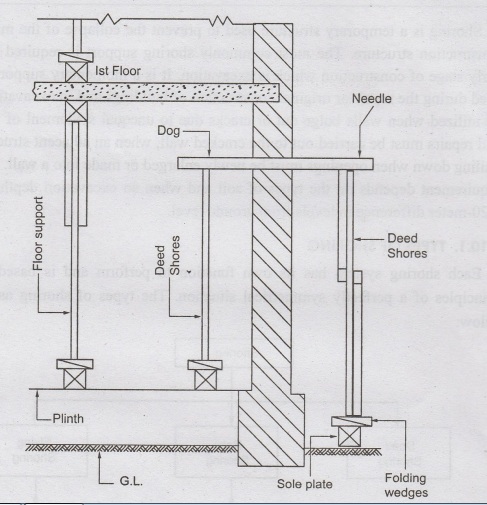
Dead Shoring:
Dead shoring is also known as vertical
shoring. This type of shoring is used to support dead loads that act vertically
downwards. It is used to temporarily support the walls, roofs, floors, etc., by
providing horizontal members known as needles. It consists of a vertical prop
or shore leg with a head plate, sole plate, and some means of adjustment for
tightening and easing the shore. The usual arrangement is to use two sore legs
connected over their heads by a horizontal beam or needle. The loads are
transferred by the needle to the shore legs and hence down to a solid bearing
surface.

Dead shoring is used to build the lower part
of a defective load-bearing wall, deepen the existing foundations, which have
either become unsafe or require strengthening and large openings in the
existing walls for doors and windows. This type of shoring system is kept away
from the wall for easy repair work. Dead shores are supported and anchored on
plates and folding wedges.
Factors to consider for dead shoring are as
follows:
❖ The needles are spaced at 1 to 2 meters
❖ Needles
should be suitably braced
❖ Folding wedges should be inserted between the
two
❖ The
floors should be suitably supported from inside
❖ Fix ceiling struts between the suitable head
and sole plates to relieve the wall of floor and roof loads
❖ Strut all window openings within the vicinity
of the shores
❖ Cut
holes through ceilings and floors for the shore legs
❖ Leave the shoring in position for at least
seven days before starting new work
Rake Shoring

It is also called as inclined shoring. Rake
shoring is used to support any walls that aren't structurally sound within a
building. Using cleats, needles, sole plates, inclined members, bracing and
wall plates, they help to keep walls intact to minimize any damage to the
existing building or structure. It is used to transfer the floor and wall loads
to the ground utilizing sloping struts or rakers. The rakers must be positioned
correctly so that they are capable of receiving maximum wall and floor loads.
Rakers are positioned against the needles in
such a way that the centerline of the raker and the wall meet at the floor
level. Thus, there will be one raker corresponding to each floor. These rakers
are inter-connected by struts, to prevent their buckling. An inclined soleplate
is embedded into the ground on which the feet of rakers are connected. The feet
of rakers are further stiffened near the soleplate using hoop iron. The wall
plate distributes the pressure to the wall uniformly. Based on the requirement
of the rakes, it may be classified as single rake shore and double rake shore.
The factors to consider for rake shoring are:
❖ Rakers should be inclined to the ground by
45° to 75°,
❖ Length of raker can be reduced by introducing
rider raker.
❖ Rakers should be properly braced at
intervals.
❖ The centre line of a raker and the wall are
maintained at the same level of floor.
❖ The sole plate should be properly embedded
into the ground, at an inclination and should be of proper section.
❖ Wedges should not be used on sole plates
Flying Shoring
Flying shoring is also known as horizontal
shoring. It is a support system that provides horizontal support to two
parallel party walls when removal or collapse of the intermediate building
takes place. These are most often used for supporting temporarily the parallel
walls of two adjacent buildings where an intermediate building has to be
demolished or rebuilt. Essentially the scaffold would be built through the
middle and 'wedge' between the adjacent buildings. The flying shore consists of
wall plates, struts, straining pieces, horizontal shore, needles, cleats and wedges,
as shown in the above image. Like inclined shores, in this system also, the
wall plates are secured against the walls using needles and cleats.

In this type of shoring also the wall plates
are placed against the wall and secured to it. A horizontal strut is placed
between the wall plates and is supported by a system of needles and cleats. The
inclined struts are supported by the needle at their top and by straining
pieces at their feet. They may be single or double flying shores as shown in
the figure. Points to be considered for flying shoring are as follows:
❖ The
center lines of flying shore and struts and those of the walls should meet at
floor levels of the two buildings.
❖ The struts should preferably be inclined at
45°.
❖ Single shores should be used only up to 9 m
distance between walls.
❖ Should
be spaced at 3 to 4.5 m centers, along the two walls; and horizontal braces
REQUIREMENTS OF SHORING
Shoring
in construction is essentially required to support a deep excavation to prevent
the retained soil from overturns and eventually cause a project mishap. The
following are some of the requirements of shoring:
❖ To repair a crack on the wall due to unequal
settlement of the foundation.
❖To give support to walls that are dangerous
or are likely to become unstable because of subsidence, bulging, or leaning.
❖ If the wall shows signs of bulging out due to bad workmanship.
❖ When an
adjacent structure is to be dismantled.
❖ If openings are to be made or enlarged in the
wall.
❖ For avoiding failure of sound walls caused by
the removal of underlying support
❖ During
demolition works to give support to an adjacent building or structure.
Construction Materials And Technology: UNIT III: Construction Practices & Service Requirements : Tag: : Types, Requirements | Construction - Shoring
Construction Materials and Technology
CE3302 3rd Semester Civil Dept 2021 Regulation | 3rd Semester Civil Dept 2021 Regulation